Gate Valve
Globe Valve
Swing Check Valve
Ball Valve
Butterfly Valve
Strainers
Forged Steel Valve
Other Products
 
Gate Valve
DESIGN FEATURES
  • MANUFACTURING STANDARDS : API-600
  • FACE TO FACE AS PER ANSI B 16.10
  • ENDS : FLANGED END AS PER ANSI B 16.5 R.F & BUTTWELD AS PER ASME B 16.25
  • TESTED AS PER API 598
  • AVAILABLE WITH HAND WHEEL , GEAR & PNEUMATIC ACTUATOR OPERATED
  • SIZES AVAILABLE FROM 15mm TO 600mm
TEST PRESSURE
CLASS HYDROSTATIC PNEUMATIC TEST
BODY SEAT & BACK SEAT
150 30 Kg/cm2 22 Kg/cm2 6 Kg/cm2
300 76 Kg/cm2 55 Kg/cm2 6 Kg/cm2
600 150 Kg/cm2 110 Kg/cm2 6 Kg/cm2
 
MATERIAL OF CONSTRUCTION
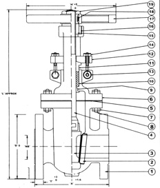
SR. NO. PARTS QTY MATERIAL
1 BODY 1 ASTM A 216 Gr. WCB / C.I.
2 SEAT RING 2 CARBON STEEL WCB WITH 13% Cr, S.S. FACING
3 WEDGE 1 ASTM 216 Gr. WCB WITH 13% Cr. S.S. FACING
4 SPINDLE 1 S.S. AISI 410
5 GASKET 1 COMPRESEED ASBESTOS FIBER / S.S. 304 SPIRAL WOUND WITH CAF
6 BONNET 1 ASTM A 216 Gr. WCB / C.I.
7 BONNET STUD NUT AS REQD. ASTM A 194 Gr. 2H
8 BONNET STUD AS REQD. ASTMA A193Gr. B7
9 BONNET BUSH 1 S.S. AISI 410 / BRONZE
10 GLAND PACKING 7 METALIC WIRE REINFORCED GRAPHITED ASBESTOS
11 GLAND 1 S.S.AISI 410
12 GLAND FLANGE 1 CARBON STEEL
13 CROSS BOLT & NUT 2 CARBON STEEL
14 EYE BOLT & NUT 2 CARBON STEEL
15 YOKE SLEEVE 1 Ni. RESISIT / S.G. IRON
16 YOKE BUSH 1 CARBON STEEL
17 HANDWHEEL 1 MALEABLE IRON / CAST IRON
18 KEY 1 CARBON STEEL
19 HANDWHEEL NUT 1 CARBON STEEL
 
CLASS 150 CLASS 300
SIZE ‘NB’ ‘A’ ‘D’ ‘T’ ‘H’ ‘L’
1 1/2”/40 165 127 14.3 152 330
2”/50 178 152.5 16 203 360
2 1/2”/65 190.5 178 17.5 203 415
3”/80 203 190.5 19 254 425
4”/100 229 229 24 254 510
5”/125 254 254 24 305 595
6”/150 267 279.5 25.4 305 685
8”/200 292 343 28.6 305 770
10”/250 330 406.5 30.5 408 940
12”/300 356 483 32 457 1030
14”/350 381 533.5 35 457 1270
16”/400 406.5 597 36.3 508 1450
18”/450 432 635 40 508 1600
20”/500 457 698.5 43 610 1810
24”/600 508 813 48 610 2170
‘A’ ‘D’ ‘T’ ‘H’ ‘L’
190.5 156 21 152 390
216 165 22 203 370
241.5 190.5 25.4 203 440
282.5 210 29 254 445
305 254 32 254 520
381 279.5 35 305 570
403.5 317.5 36.5 356 740
419 381 41.5 406 910
457.5 444.5 48 458 1100
502 521 51 508 1200
762 584.5 54 559 1415
838.5 648 57.5 610 1540
914.5 711.5 60.5 813 1670
991 775 63.5 965 1910
1143 914.5 70 508 GOP
 
CLASS 600
‘A’ ‘D’ ‘T’ ‘H’ ‘L’
241.5 156 28.6 203 380
29 165 32 203 445
330 190.5 35 254 475
356 510 38 254 490
432 273 44.5 305 615
508 330.5 51 406 765
559 356 54 457 840
660.5 419 62 508 950
787.5 508 70 610 1290
838.5 559 73 406 GOP
889 603.5 76.5 508 GOP
991 686 82.5 508 GOP
1093 743 89 508 GOP
1194 813 95.5 508 GOP
Unique Engineers. © 2014 | Website Design By : Global Websoft Pvt. Ltd. | Login To Mail