Gate Valve
Globe Valve
Swing Check Valve
Ball Valve
Butterfly Valve
Strainers
Forged Steel Valve
Other Products
 
Globe Valve
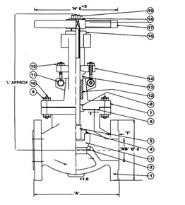
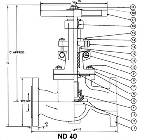
DESIGN FEATURES
  • MANUFACTURING STANDARDS : BS-1873
  • FACE TO FACE AS PER ANSI B 16.10
  • ENDS : FLANGED END AS PER ANSI B 16.5 R.F & BUTTWELD AS PER ASME B 16.25
  • TESTED AS PER BS 6755
  • AVAILABLE WITH HAND WHEEL & GEAR OPERATED
  • SIZES AVAILABLE FROM 15mm TO 600mm
TEST PRESSURE
CLASS HYDROSTATIC PNEUMATIC TEST MAX TEMP.
BODY SEAT & BACK SEAT
150 30 Kg/cm2 22 Kg/cm2 6 Kg/cm2 454oC
300 76 Kg/cm2 55 Kg/cm2 6 Kg/cm2 454oC
600 150 Kg/cm2 110 Kg/cm2 6 Kg/cm2 454oC
ND 40 60 Kg/cm2 40 Kg/cm2 6 Kg/cm2 454oC
 
MATERIAL OF CONSTRUCTION
SR. NO. PARTS QTY MATERIAL
1 BODY 1 ASTM A 216 Gr. WCB
2 SEAT RING 2 CARBON STEEL WCB WITH 13% Cr, S.S. FACING
3 MAIN VALVE 1 CARBON STEEL WCB WITH 13% Cr, S.S. FACING
4 CHECK NUT 1 S.S. AISI 410       
5 SPINDLE 1 S.S. AISI 410
6 GASKET 1 COMPRESEED ASBESTOS FIBER / S.S. 304 SPIRAL WOUND WITH CAF
7 BONNET 1 ASTM A 216 Gr. WCB
8 BONNET BUSH 1 S.S. AISI 410 / BRONZE
9 BONNET STUD NUT AS REQD. ASTM A 194 Gr. 2H
10 BONNET STUD AS REQD. ASTM A 193 Gr. B7
11 CROSS BOLT & NUT 2 CARBON STEEL
12 GLAND PACKING 7 METALIC WIRE REINFORCED GRAPHITED ASBESTOS
13 GLAND 1 S.S. AISI 410
14 GLAND FLANGE 1 CARBON STEEL
15 EYE BOLT & NUT 2 CARBON STEEL
16 YOKE BUSH 1 Ni-RESIST / S.G. IRON
17 HANDWHEEL 1 MALEABLE IRON / CAST IRON
18 WASHER 2 CARBON STEEL
19 HANDWHEEL NUT 1 CARBON STEEL
CLASS 150 CLASS 300
SIZE 'NB’ ‘A’ ‘D’ ‘T’ ‘H’ ‘L’
1”/25 127 108 11.1 152 260
1 ½”/40 165 127 14.3 152 300
2”/50 203 152.5 16 203 330
2 ½”/65 216 178 17.5 203 334
3”/80 241.5 190.5 19 254 395
4”/100 292 229 24 305 470
5”/125 356 254 24 305 510
6”/150 406.5 279.5 25.4 356 570
8”/200 495.5 343 28.6 406 642
10”/250 622.5 406.5 30.5 406 768
12”/300 695.5 483 32 508 770
14”/350 787.5 533.5 35 508 920
16”/400 914.5 597 36.5 508 1010
18”/450 978 635 40 559 1062
20”/500 978 698.5 43 559 1220
‘A’ ‘D’ ‘T’ ‘H’ ‘L’
203 124 17.5 152 295
229 156 21 203 310
267 165 22.2 203 325
292 190.5 25.4 254 330
317.5 210 28.6 254 450
356 254 32 305 515
400 279.5 35 356 530
444.5 317.5 36.5 356 600
559 381 41.5 356 730
622.5 444.5 48 406 840
711.5 521 51 508 1005
CLASS 600 ND 40
‘A’ ‘D’ ‘T’ ‘H’ ‘L’
216 124 24 152 295
241.5 156 28.6 203 310
292 165 32 203 385
330 190.5 35 254 381
356 210 38 254 485
432 273 44.5 305 623
508 330.5 51 356 560
559 356 54 356 778
660.5 419 62 406 828
787.5 508 70 508 942
SIZE ‘NB’ ‘A’ ‘B’ ‘C’ ‘D’
½”/15 130 230 280 95
¾”/20 160 230 283 105
1”/25 160 243 302 115
11/2”/40 200 260 335 150
2”/50 230 316 400 165
2 ½”/65 290 337 430 165
3”/80 310 348 448 200
4”/100 350 403 520 235
5”/125 400 435 570 270
6”/150 480 510 560 300
Unique Engineers. © 2014 | Website Design By : Global Websoft Pvt. Ltd. | Login To Mail